一小时500吨的砂石生产线该怎么配置?
随着砂石市场持续火热,生产线配置的客户也越来越多,进来有不少客户问到关于时产500吨的砂石生产线配置、报价等相关情况,就为大家介绍几种时产500吨的砂石生产线配置方案。

时产500吨的砂石生产线方案要根据原料硬度配置
我们知道对于不同硬度的矿石,配置的设备存在差异,一般加工高硬度物料配置方案如下:
圆锥破是处理高硬度物料的理想设备,如花岗岩、辉绿岩、玄武岩、河卵石等。如果是加工中等及以下硬度的矿石,也可以用反击破代替圆锥破,毕竟从成本上考虑,反击破更合适。
颚破是常用的粗碎设备,但有时也会用旋回破代替颚破。
不同原料的时产500吨的砂石生产线配置方案
下面我们以多个厂家设计并成功运行的案例为例,为大家介绍几种时产500吨的砂石生产线设备配置。
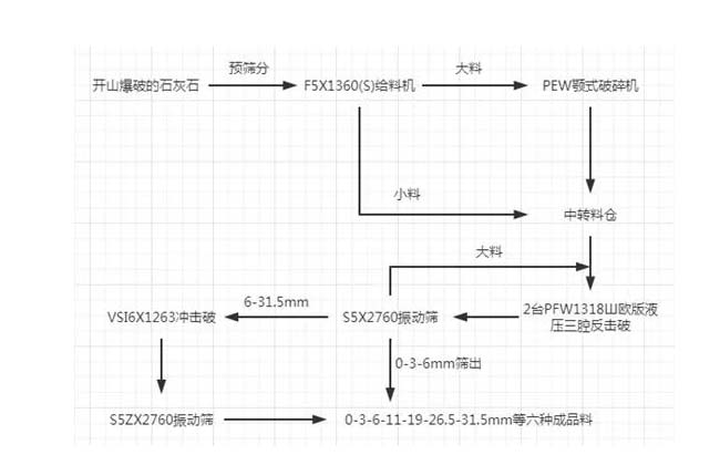
1、石灰石时产500吨的砂石生产线
主机设备:PEW颚式破碎机、2台PFW反击破碎机、VSI6X制砂机
成品尺寸:0-3-6-11-19-26.5-31.5mm六种成品料
主要流程如下:

2、花岗岩时产500吨的砂石生产线——破碎
用途:搅拌站、高速公路
主机设备:F5X1345棒条给料机、PEW860欧版液压颚破、HPT300多缸液压圆锥破两台、S5X2460-2振动筛三台、B6X系列出口皮带机
主要流程如下:

3、花岗岩时产500吨的砂石生产线——制砂
出料粒度:0-5mm、5-10mm、10-20mm、20-31.5mm、31.5-40mm
主机设备:PE颚式破碎机、HPT液压圆锥破、HST液压圆锥破、VSI6X制砂机
主要流程如下:

4、玄武岩时产500吨的砂石生产线
进料粒度:<800mm
出料粒度:0-31.5mm
主机设备:HST液压圆锥破碎机、HPT液压圆锥破碎机、振动给料机、YZS振动筛
主要流程如下:

5、河卵石时产500吨的砂石生产线
应用域:商混站
出料粒度:0-5mm、5-13mm、13-25mm、25-31.5mm
主机设备:C6X颚式破碎机、HST液压圆锥破、VSI6X制砂机等
主要流程如下:

以上5种是已成功运用的时产500吨的砂石生产线设备配置情况,也适用于同样硬度的矿石破碎制砂。
客户案例
延伸阅读
- 年产100万吨砂石料生产线投资与产能分析
- 时产300吨砂石生产线成功案例分析!
- 日产5000吨石场生产线设备如何配置?价格多少?
- 一小时500吨的砂石生产线该怎么配置?
- 时产600吨智能环保砂石生产线设备配置和工艺流程介绍
- 砂石生产线配套设备有哪些?价格多少?
- 日产3000方砂石生产线设备配置方案
- 时产1000吨以上钢板砂石料仓设计图片
- 时产500-800吨石料厂圆形料仓图片
- 时产1000吨石料生产工艺流程图
- 石头加工沙子成本大吗?看完心里有谱了!
- 砂石厂环保措施怎么做?
- 破碎沙石生产线要投资什么设备,多少钱
- 岩石加工厂设备需要哪些?岩石加工设备介绍
- 砂石料加工厂需要环保手续吗,办理流程是什么
- 砂石料厂投资需要多少钱,生产成本有哪些?
- 江西瑞昌江瑞矿业环保型砂石生产线成功试机!
- 采购砂石厂设备要注意哪些问题
- 开个时产300吨的人工制砂厂要什么设备,投资多少钱
- 砂石厂投资预测:行业竞争加剧,环保大型是大势所趋


















